
Der SSB-Sender arbeitet nach dem klassischen Prinzip der Phasenmethode, die in früheren Jahren in der Praxis kaum eine Rolle gespielt hat, weil es schwierig war, auf analogem Weg das gesamte NF-Spektrum 90° phasenverschoben aufzubereiten. Genau das ist heute mit Hilfe geeigneter digitaler Filter und entsprechender Rechnertechnik leicht möglich.
Das Mikrofonsignal gelangt auf eine Soundkarte (USB-Stick) und wird dort mit Hilfe der Software im Raspberry PI (TX) entsprechend behandelt. Das nun zweikanalige Ausgangssignal (0°/90°) gelangt über eine Impedanzwandlerstufe und Inverter zum IQ-Mischer, der an dieser Stelle als Modulator dient. Das Oszillatorsignal (DDS "VFO") wird hier noch auf die 8-fache Frequenz gebracht, bevor die beiden digital um 180° verschobenen HF-Signale dem Mischer zugeführt werden.
Mit Hilfe eines Breitband-Operatiosverstärkers wird der erforderliche Pegel des nun entstandenen SSB-Signals für die Ansteuerung der Endstufe erzielt. Ein Tiefpassfilter sorgt für die nötige Oberwellenfreiheit - und ab zur Antenne!
Der Empfänger ist ein "Direktüberlagerungsempfänger", dh. es ist ein Superhet mit der Zwischenfreuenz null Hertz. Das direkte Heruntermischen auf die Niederfreuenz vereinfacht das Gerät sehr, wobei die dabei früher entstandenen Spiegelfrequenzstörungen (ganz nahe der Empfangsfrequenz) im Digitalzeitalter wieder mit der schon beim Sender beschriebenen Technik unterdrückt werden.
Das Antennensignal gelangt über relaisgeschaltete Vorkreise, die mit Hilfe von Kapazitätsdioden über einen DA-Wandler vom Raspberry PI (TX) abgestimmt werden, zu einem Hochfrequenzvorverstärker. Dieser kann durch Umschaltung auch umgangen werden. Die Mischstufe (IQ-Mixer) liefert zwei phasenverschobene NF-Mischprodukte, die nach Durchlaufen digitaler Filter wieder zusammengeführt werden, wodurch die Spiegelfrequenzunterdrückung erfolgt.

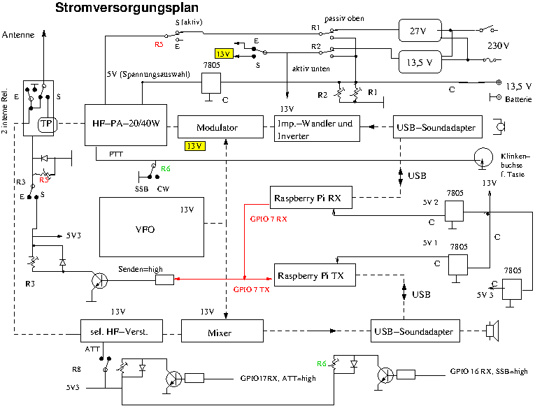
Das Blockschaltbild (Versorgungsspannungen) R bedeutet Relais!